Description
B6 gelato ice cream display case is used to display gelato or ice cream cake. Its refrigeration unit (consisting of compressor, condenser and evaporator) can make cool air flow in the case. For cold insulation, gelato showcase has 60 mm polyurethane foam layer. The cambered glass cover with heating filament can display food clearly without frost and fog. It is also equipped with a digital temperature adjusting panel.
Advantages
1. We adopt high quality material such as Danfoss or Tecumseh compressor and 304# stainless steel. It leads to fast refrigeration, low noise and less power consumption.
2. Our ice cream display cases have unique air duct design for keeping cold air flow in the case. Even if open the sliding door, the cold air will not flow out easily.
3. We provide timely after-sale service.
4. We usually use wooden frame to package our gelato showcases and transport them by sea.
Technical Parameters
|
Model
|
Dimension
|
Temperature
|
Power Source
|
Power
|
Refrigerant
|
Packing Dimension
|
CBM
|
Pans GN 1/4
|
20'GP
|
40' HQ
|
|
mm
|
°C
|
V/HZ
|
W
|
mm
|
Pcs
|
Pcs
|
||||
|
B6-12
|
1200×1130×1350
|
-15 to-20
|
220/50
|
700
|
R404a
|
1360×1190×1510
|
2.44
|
12
|
8
|
17
|
|
B6-15
|
1500×1130×1350
|
836
|
1660×1190×1510
|
2.98
|
16
|
7
|
14
|
|||
|
B6-18
|
1800×1130×1350
|
1600
|
1960×1190×1510
|
3.52
|
18
|
6
|
12
|
|||
|
B6-20
|
2000×1130×1350
|
1800
|
2160×1190×1510
|
3.88
|
20
|
5
|
11
|
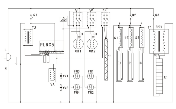
Circuit Schematics of B-Series Ice Cream Display Case

Note:
L: Live Line
N: Zero Line
XS: Plug
Q1: Refrigeration Switch
Q2: Lighting Switch
Q3: Defogger Switch
K1, K2, K3: Contactor
T1: Defogger Transformer
T2: Thermometer Transformer
PLR05: Temperature Control Meter
LCD: Timer
VA: Solenoid Valve
YV1, YV2: Square Draught Fan
FM1, 2, 3, 4: Condensate Fan
CM1, 2: Compressor
C1, 2: Capacitor
R1: Defogging Heater
R2: Deicing Heater
S1, 2, 3: Electronic Ballast
EL1, 2, 3: Lighting
Maintenance
Condenser of ice cream display case should be cleaned at least three times every two months. Please use soft brush rather than sharp tool to clean it. Washing gelato showcase with water is also forbidden. Otherwise the refrigerating system will be damaged.
Shanghai City TallKee Trading is a company which has its own factory named Xishifeng Refrigeration Equipment Factory. With over 12 years’ production experience, our ice cream display cases are competitive and highly appreciated for precise design, high cost performance and low energy consumption. We occupy 60 percent domestic market share and more than 40 percent gelato showcases are sold. We also provide OEM service for your own brand. Please feel free to contact us.

